天津大站水泥有限公司基本环保信息及现状
表1 企业基本信息表
|
企业名称 |
天津大站水泥有限公司 |
|||||
|
所属集团 |
天津市大站集团公司 |
|||||
|
厂区地址(地理坐标) |
天津市津南区小站镇大站村村北(经度:117°29'37",纬度:38°57'41") |
|||||
|
行业类别 |
C3011水泥制造 C3039 其他建筑材料制造 |
|||||
|
污染源种类 |
||||||
|
重点监控企业 |
级别 |
□国控源 □市控源 ■其他 非重点监控企业 |
||||
|
类别 |
□废气 □废水 □危险废物 □重金属 其他 |
|||||
|
重金属种类 |
无 |
|||||
|
占地面积(m2) |
43367.98 |
建筑面积(m2) |
8607 |
绿化面积(m2) |
— |
|
|
法人代表 |
张文升 |
注册资本 (万元) |
3742 |
企业性质 |
集体所有制 |
|
|
公司成立时间 |
1993 |
投产时间 |
1995 |
年生产时间(h) |
4200 |
|
|
联系人 |
马春芳 |
联系电话 |
13612174634 |
传真 |
022-88622556 |
|
|
|
mcf0927@sina.com |
上一年度总产值(万元) |
9804 |
|||
|
主要产品及规模(处理种类及规模) |
水泥80万吨/年、矿粉60万吨/年、预拌砂浆40万吨/年 |
上一年度产量(上一年度处理量) |
水泥276465.77吨/年、S95矿粉419287吨/年、预拌砂浆20396.1吨/年 |
|||
|
职工人数 |
114 |
环保管理机构及人数 |
4 |
|||
|
工作制度 |
行政管理人员单班制,生产人员每日三班生产,每班生产8小时,2016年全年工作175天 |
|||||
表2 现有工程概况
|
类别 |
工程名称 |
内容 |
运行负荷 |
环评批复文号 |
验收意见文号 |
|
主体工程 |
1#、2#、3#水泥生产线 |
2条Φ2.2×7m水泥粉磨生产线(1#、2#水泥生产线),1条Φ3.0×9.0m水泥粉磨生产线(3#水泥生产线),设计产能40万吨/年。后为落实淘汰落后产能政策,于2011年和2013年7月将1#、2#水泥生产线淘汰,且全线拆除,淘汰落后产能20万t 。现主要产品为普通硅酸盐水泥42.5R、普通硅酸盐水泥42.5、矿渣硅酸盐水泥32.5P.S.A 。3#与4#水泥生产线位于厂区西侧,2016年全厂实际生产水泥276465.77t,运行时间3312h。 |
37.87% |
环评文件及批复文件均遗失 |
详见附件竣工环保验收申请登记卡 |
|
4#水泥生产线 |
1条Φ3.2×11m水泥粉磨生产线(4#水泥生产线)主要产品为普通硅酸盐水泥42.5R、普通硅酸盐水泥42.5、矿渣硅酸盐水泥32.5P.S.A 。3#与4#水泥生产线位于厂区西侧,2016年全厂实际生产水泥276465.77t,运行时间2616h。 |
津南环保许可字[2008]026号 |
津南环验[2008]002号 |
||
|
1#矿粉生产线 |
厂区东北部,与6#(2#矿粉生产线)共用粒化高炉矿渣堆场,各设一台MLK2650立式辊磨机。设计产能30万吨/年。2016年全厂实际生产超细矿粉419287t,年运行时间2784h。 |
69.9% |
津南环保许可字[2008]028号 |
津南环验[2008]003号 |
|
|
2#矿粉生产线 |
厂区东北部,与5#(1#矿粉生产线)共用粒化高炉矿渣堆场,各设一台MLK2650立式辊磨机。设计产能30万吨/年。2016年全厂实际生产超细矿粉419287t,年运行时间4200h。 |
津南环保许可字[2010]030号 |
津南环验[2010]020号 |
||
|
预拌砂浆生产线 |
厂区东南侧,南侧为河砂烘干区,东侧为混料和成品储存区,主要设备有置烘干机、混料机、DCS控制系统、沸腾炉等。设计产能40万吨/年,2016年产预拌砂浆20396.1t,年运行时间312h。 |
5.1% |
津南环保许可字[2010]140号 |
津南环验[2012]012号 |
|
|
公用 、 辅助工程 |
给水 |
用水来自大站村的现有深井,用于生活用水和设备循环冷却水。循环冷却水排水用于洒水降尘,生活污水经沉淀后上层水用于洒水降尘。 |
—— |
津南环保许可字[2010]140号 |
津南环验[2012]012号 |
|
供电 |
由津南供电分公司提供 |
—— |
|
|
|
|
供气 |
1#、2#水泥生产线已淘汰,现有5台48m3/min螺杆式空压机(型号为LU22-5A); |
—— |
津南环保许可字[2010]140号 |
津南环验[2012]012号 |
|
|
供热制冷 |
3个冷却塔,办公区供热制冷采用分体式空调。公司原来预使用一台生物质锅炉用于冬季采暖,但建成后一直未使用。 |
—— |
津南环保许可字[2010]140号 |
津南环验[2012]012号 |
|
|
原料堆场 |
现有矿渣堆场3个,均安装了防风抑尘网并对储存的物料进行了苫盖。在厂区东部的矿渣堆场里设置了两个储煤仓,均为储煤罩棚,对储存的原煤进行了苫盖。 |
—— |
津南环保许可字[2010]140号 |
津南环验[2012]012号 |
|
|
储库 |
水泥生产线:熟料储库4个、熟料圆库2个、粉煤灰库1个、矿粉铁皮库2个、矿渣圆库2个、石膏圆库2个、水泥圆库12个(用于出磨水泥储存)、水泥圆库6个(3个用于散装发放,3个用于直接包装)、袋装水泥成品库1个(现已停用); 超细矿粉生产线:矿粉钢仓4个 砂浆生产线:水泥圆库1个、矿粉圆库1个、粉煤灰圆库1个、2个河砂库、预拌砂浆仓3个。 |
—— |
津南环保许可字[2010]140号 |
津南环验[2012]012号 |
|
|
办公 |
2层办公楼一栋 |
—— |
津南环保许可字[2010]140号 |
津南环验[2012]012号 |
|
|
生活配套 |
未设置食堂、宿舍、浴室。 |
—— |
津南环保许可字[2010]140号 |
津南环验[2012]012号 |
|
|
环保工程 |
废气净化及排放 |
3#、4#水泥生产线熟料破碎工序产生废气经布袋除尘器处理后,废气经1根20高排气筒排放;3#、4#水泥生产线粉磨工序产生废气分别经脉冲袋式除尘器处理后,各经1根20高排气筒排放;3#、4#水泥生产线水泥散装及包装工序产生废气经布袋除尘器处理后,废气分别经1根28米及1根15米高排气筒排放;1#、2#矿粉生产线辊磨及沸腾炉燃烧废气经脉冲袋式除尘器处理后,分别经1根28米高排气筒排放;1#、2#矿粉生产线散装工序产生废气经布袋除尘器处理后,分别经1根23米高排气筒排放;预拌砂浆生产线沸腾炉燃烧废气及河砂烘干、筛分、粉碎过程中产生的废气经脉冲袋式除尘器处理后,废气经1根20米高排气筒排放;预拌砂浆生产线搅拌工序产生废气经脉冲袋式除尘器处理后,废气经1根15米高排气筒排放;预拌砂浆生产线散装工序产生废气经布袋除尘器处理后,废气经1根15米高 排气筒排放。 现有矿渣料场三个,均设有防风抑尘网并对石灰石、矿渣等进行了苫 盖。 |
—— |
津南环保许可字[2010]140号 |
津南环验[2012]012号 |
|
一般废物暂存 |
沸腾炉产生的炉渣全部综合利用,作为混合材用于水泥生产,除尘器收集的粉尘作为原料收集后全部回用,旱厕粪便由专人处理清运还田,生活垃圾经分类收集后,由环卫部门定时清运。 |
—— |
津南环保许可字[2010]140号 |
津南环验[2012]012号 |
|
|
危险废物暂存 |
在厂区内销售部北侧设专用密闭仓库,面积200平米,分区存放,危废占仓库面积的1/3,用于暂存废油、油布及废灯管及成品润滑油,危险废物定期交由天津合佳威立雅环境服务公司进行处理。 |
—— |
津南环保许可字[2010]140号 |
津南环验[2012]012号 |
注:运行负荷为2016年运行负荷。

表4 其他环保手续履行情况
|
序号 |
项目名称 |
执行情况 |
备注 |
|
1 |
排污许可制 |
按相关规定正在开展 |
- |
|
2 |
环境风险应急预案 |
已完成备案 |
备案编号为120112-2017-004-L |
|
3 |
清洁生产审核 |
第一轮清洁生产审核于2008年开展并通过现场验收,2010年发证;第二轮清洁生产审核于2013年9月开展,2014年5月通过现场验收;2015年开展大气污染专项审核并通过现场验收。 |
- |
|
4 |
排污申报登记 |
每季度进行申报登记 |
- |
|
5 |
排污缴费 |
每季度进行排污缴费 |
- |
表5 年度产品产量
|
序号 |
产品名称 |
对应的生产线/设施 |
计量单位 |
2016年实际产量 |
|
1 |
水泥 |
3#、4#水泥生产线 |
t |
276465.77 |
|
2 |
超细矿粉 |
1#、2#矿粉生产线 |
t |
419287 |
|
3 |
预拌砂浆 |
预拌砂浆生产线 |
t |
20396.1 |
表6 原辅材料与资源能源消耗情况
|
序号 |
名称 |
计量单位 |
2016年消耗量 |
来源 |
|
1 |
熟料 |
t |
159577.69 |
熟料库 |
|
2 |
矿渣 |
t |
41678.8 |
矿渣料场 |
|
3 |
脱硫石膏 |
t |
10170.10 |
石膏圆库 |
|
4 |
粉煤灰 |
t |
1300.40 |
粉煤灰库 |
|
5 |
矿粉 |
t |
75238 |
超细矿粉生产线 |
|
6 |
煤 |
t |
940.51 |
煤仓 |
|
7 |
矿渣 |
t |
486372.92 |
矿渣料场 |
|
8 |
煤 |
t |
3009.56 |
煤仓 |
|
9 |
矿粉 |
t |
815.84 |
超细矿粉生产线 |
|
10 |
水泥 |
t |
4021.48 |
水泥生产线 |
|
11 |
河砂 |
t |
15544.16 |
河砂库 |
|
12 |
粉煤灰 |
t |
1427.73 |
粉煤灰库 |
|
13 |
纤维素醚 |
t |
4.08 |
仓库 |
|
14 |
煤 |
t |
70 |
煤仓 |
|
15 |
电 |
kWh |
29590301 |
配电间 |
注:矿渣是水泥生产的一种原料,公司以20%或60%的不同配比做为混合材进行不同品种的水泥生产。自2016年10月起公司采用自产的超细矿粉替代了外购矿渣,因此水泥生产线不再设置烘干工序,现正在拆除水泥生产线的烘干炉。
表7 物料的成分分析
|
序号 |
物质名称 |
成分 |
含量 |
|
1 |
煤 |
收到基全硫量%、全水分、收到基灰分、收到基挥发分、收到基固定碳、收到基低位发热量 |
收到基全硫量0.29%、全水分7.76%、收到基灰分12.65%、收到基挥发分25.53%、收到基固定碳46.22%、收到基低位发热量21.38MJ/kg |
注:公司所用原辅料主要为水泥熟料、矿粉、脱硫石膏、粉煤灰、河砂等,原辅材料不涉及有毒有害物质。
(1)工艺过程描述
外购的熟料、脱硫石膏、粉煤灰、原煤等原材料均采用汽车运输,熟料存放于密闭的原料方库中;矿渣存于料场,现场调研期间用苫布苫盖;粉煤灰直接吹入原料库中;脱硫石膏和原煤存放于防尘罩棚中,用苫布苫盖。矿粉为公司生产产品,直接吹入矿粉库中。
水泥生产工艺流程说明:
1、原料入库
熟料卸料,熟料、脱硫石膏上料均在封闭罩棚内进行。熟料经球破磨破碎,脱硫石膏、矿渣经提升机送入烘干机进行烘干后(现使用自产矿粉替代了矿渣,不再需要烘干工序,现正在拆除烘干机),利用电子配料秤将破碎后的熟料、矿粉、脱硫石膏、粉煤灰按所要求的配比准确配料,经配料后的配合料由带式输送机送至水泥粉磨车间。熟料破碎工序产生的废气经布袋除尘器处理后,废气经1根20高排气筒(P1)排放。
2、水泥粉磨
原料经过水泥磨加工后通过选粉机进行选粉,不合格的产品重新回到水泥磨加工,合格的物料进入除尘器,经过除尘器收集后的产品通过成品提升机进入成品库。水泥粉磨机的轴承等设备的冷却方式采用自然风冷和冷却塔循环冷却水相结合的方式。 3#、4#水泥生产线粉磨工序产生的废气分别布袋除尘器处理后,各经1根20高排气筒(P2、P3)排放。
3、水泥包装
来自水泥粉磨车间的成品水泥,由空气斜槽输送入库。贮存在库内的水泥由库底螺旋输送机卸出后由空气输送斜槽输送至包装机房或直接散装出厂。由水泥库送来的水泥经包装提升机直接入包装机,通过带式输送机直接发放。包装粉尘通过袋式除尘器进行除尘。包装装车在只有一处进出口的罩棚下进行。
水泥散装发放由散装水泥发放库中的库底散装机完成。散装库库顶设置袋式除尘器进行除尘。3#、4#水泥生产线水泥散装及包装工序产生废气经脉冲袋式除尘器处理后,废气分别经1根28米及1根15米高排气筒(P4、P5)排放。水泥生产工艺流程图,见图4-1。
超细矿粉生产工艺流程说明:
生产工艺说明:
外购的原煤采用汽车运输,存放于原煤仓中。外购的矿渣采用汽车运输,存放于生产区的防风抑尘网中,用苫布苫盖。然后由装载机运送到皮带秤,按照一定重量进料,通过振动筛的作用将大块矿渣筛选出作为水泥生产的原料,小块矿渣通过皮带带输送机运送至立磨,进行粉磨。原料输送过程中采用密闭输送,由于入磨矿渣需保持10%的水分,输送过程不会产生粉尘。
使用立式辊磨机(简称立磨)将粒化高炉矿渣磨成细粉,在磨粉的同时,采用沸腾炉产生的热烟气将矿渣粉烘干,立磨及轴承的冷却采用自然风冷和冷却塔循环冷却水相结合的方式。由于矿渣粉烘干后的尾气仍有较高的温度,因此该工艺设有热尾气循环利用系统,即通过风机和管道将部分热气循环至立磨重复利用,热气的循环利用率平均为85%。每条生产线磨粉工序及沸腾炉燃烧废气分别经脉冲袋式除尘器处理后,各由1根28米高排气筒(P7、P8)排放。
矿粉经过立磨烘干后通过选粉机进行选粉,不合格的细粉重新回到立磨进行加工,合格的细粉进入除尘器,经过除尘器收集后的产品通过成品提升机和空气斜槽进入成品库,库顶设有布袋除尘器。进入成品库的矿渣粉通过散装机,散装出厂。两条生产线散装工序产生废气分别经脉冲袋式除尘器处理后,各由1根23米高排气筒(P6、P9)排放。
矿渣粉粉磨工序的原料输送及成品在进入成品库的输送均采用密闭输送,粉尘通过二次风管收集后回用。
超细矿粉具体生产流程图,见图4-2。
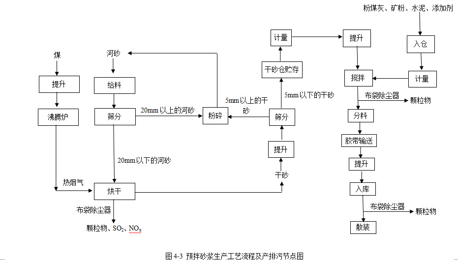
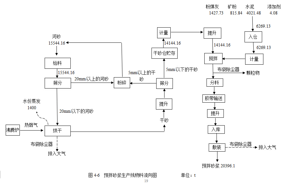
预拌砂浆生产工艺流程说明:
生产工艺流程可以分为原料储存,砂烘干与贮存,计量与上料,搅拌,入库与散装、打包发货五个工序,各工序介绍如下:
(1)原料储存
预拌砂浆生产所需原料包括水泥、矿粉、粉煤灰、河砂和添加剂。其中水泥、矿粉均为自产,粉煤灰外购,三种原料均采用罐车气力输送至相应的粉料罐内;河砂全部外购,分别采用自卸货车运送至原料堆场。添加剂用量很少,采用袋装运输,暂存于搅拌楼的配件库内,使用时采用人工解包添加至小料仓内。
(2)河砂烘干与贮存
原料河砂的含水率为12%。由于预拌砂浆对原料含水率要求较高(含水率在0.5%以下),因此,河砂在进入搅拌机前需要进行烘干。首先由装载机运送至定量给料机料斗内,经过计量后采用胶带输送机送至振动筛进行筛分,以筛出20mm 以上的大块;20mm 以下的小块砂采用胶带输送机送至三筒干燥机进行烘干。河砂烘干热源来自于沸腾炉。沸腾炉的热烟气全部通过密闭管道进入烘干机,沸腾炉不单独设置排气口。沸腾炉热烟气与烘干过程中产生的粉尘一起进入气箱脉冲式袋收尘器处理,最后通过离心通风机将净化后的烟气通过一根20m 高的排气筒(P12)排放。
脉冲式袋收尘器反吹采用来自空压站内空压机的压缩空气,收尘器收尘直接作为干砂送至干砂入仓用胶带输送机。烘干机采用双层双门重锤式锁风翻板阀卸料,其工作原理是阀板在物料重力作用下自动开启,物料下落后,配重杠杆系统使阀板自动复位,防止野风吹入,从而完成物料的输送。烘干机卸料后的干砂经过振动筛筛出5mm 以上的大块干砂,小块干砂通过胶带输送机输送、斗式提升机提升,再通过三通分料阀将2.5~5mm 的干砂送至大块干砂仓(Φ6.8m,内设一个仓),小于2.5mm 的干砂再经过双层振动筛筛分后至小块干砂仓(Φ6.8m,内设两个仓)内储存。干砂提升、筛分均在密闭筒仓内进行。
(3)计量与上料
预拌砂浆原料储存主要设5 个仓。其中干砂仓两个,粉煤灰仓、水泥仓、矿粉仓各一个,每个仓内壁上设仓壁震动器,每次出料时,在振动器的作用下粉料流出。干砂采用砂计量称计量后通过胶带输送机(采用全封闭密闭罩,并设置吸风口,吸风口上安装滤筒式除尘器)输送、斗式提升机提升至干砂料斗,需要上料时即可送至搅拌机搅拌。粉煤灰、水泥、矿粉分别采用单管螺旋输送机提升、粉料计量称计量后即可采用密闭管道输送至搅拌机搅拌。此外,还设置添加剂用人工加料小仓,按照产品设计配方要求,采用人工计量的方式将每次搅拌所需添加剂放入小仓内,直接加至搅拌机内即可。
(4)搅拌
按照产品涉及配方,经过计量后的原料分别管道输送至搅拌机内搅拌,搅拌时间为4min。搅拌机设于搅拌楼二层内。搅拌楼一层用于散装卸料,三层为控制房,搅拌楼处于全封闭状态。该搅拌机的生产能力为40t/h。搅拌机搅拌时筒体填充率约为40%,并处于封闭状态,有效地避免了粉尘的排放。搅拌工序产生废气经脉冲袋式除尘器处理后,废气经1根15米高排气筒(P11)排放。
(5)入库与散装、打包发货
搅拌后的成品预拌砂浆采用三通分料阀分料,成品送至可逆式胶带输送机。该胶带输送机设1个卸料器,卸料(此处设滤筒式除尘器)后通过斗式提升机提升至成品库顶,经分料阀靠重力分别入库储存。采用设于库底的仓壁震动器震动卸料的方式,最大限度地降低了传统的充气卸料方式粉尘的产生;出库干混砂浆通过库底闸门、气动旋阀送至散装机装车;散装过程中水泥散装出料口与运输罐车之间采取对接装置,产生的少量粉尘利用管道引到设于库顶的布袋除尘器除尘收集后全部回收,少量含粉尘废气经15米高的排气筒(P10)排放。 预拌砂浆生产流程图,见图4-3。





(4)水平衡、燃料平衡
表8 废气、废水污染源环保设施配备情况
|
生产线/设施名称 |
产污工序或设施 |
类别(废气/废水) |
主要污染物 |
污染物防治设施 |
排放方式/去向(含编号) |
|||||||||
|
名称 |
数量 |
工艺 |
处理能力 |
净化效率 |
齐备性 |
完好性 |
同步运转性 |
|||||||
|
验证指标 |
设计值 |
实际值 |
||||||||||||
|
水泥生产线 |
熟料破碎 |
废气 |
颗粒物 |
布袋除尘器 |
1 |
布袋除尘器 |
20000m3/h |
99.5% |
是 |
是 |
运转时间 |
2664h |
2664h |
20m(P1) |
|
3#水泥生产线 |
粉磨 |
废气 |
颗粒物 |
脉冲袋式除尘器 |
1 |
脉冲袋式除尘器 |
55000 m3/h |
99.8% |
是 |
是 |
运转时间 |
3312 h |
3312 h |
20m(P2) |
|
4#水泥生产线 |
粉磨 |
废气 |
颗粒物 |
脉冲袋式除尘器 |
1 |
脉冲袋式除尘器 |
80000 m3/h |
99.8% |
是 |
是 |
运转时间 |
2616 h |
2616 h |
20m(P3) |
|
水泥生产线 |
散装 |
废气 |
颗粒物 |
布袋除尘器 |
1 |
布袋除尘器 |
20000 m3/h |
99.6% |
是 |
是 |
运转时间 |
2520 h |
2520 h |
28m(P4) |
|
水泥生产线 |
包装 |
废气 |
颗粒物 |
布袋除尘器 |
1 |
布袋除尘器 |
20000 m3/h |
99.6% |
是 |
是 |
运转时间 |
552 h |
552 h |
15m(P5) |
|
1#矿粉生产线 |
辊磨烘干 |
废气 |
颗粒物、SO2、NOx |
脉冲袋式除尘器 |
1 |
脉冲袋式除尘器 |
200000 m3/h |
99.5% |
是 |
是 |
运转时间 |
2784 h |
2784 h |
20m(P7) |
|
2#矿粉生产线 |
辊磨烘干 |
废气 |
颗粒物、SO2、NOx |
脉冲袋式除尘器 |
1 |
脉冲袋式除尘器 |
200000 m3/h |
99.5% |
是 |
是 |
运转时间 |
4200 h |
4200 h |
20m(P8) |
|
1#矿粉生产线 |
散装 |
废气 |
颗粒物 |
布袋除尘器 |
1 |
布袋除尘器 |
20000 m3/h |
99.7% |
是 |
是 |
运转时间 |
1680 h |
1680 h |
23m(P6) |
|
2#矿粉生产线 |
散装 |
废气 |
颗粒物 |
布袋除尘器 |
1 |
布袋除尘器 |
20000 m3/h |
99.7% |
是 |
是 |
运转时间 |
2520 h |
2520 h |
23m(P9) |
|
预拌砂浆生产线 |
烘干、筛分、粉碎 |
废气 |
颗粒物、SO2、NOx |
脉冲袋式除尘器 |
1 |
脉冲袋式除尘器 |
30000 m3/h |
99.9% |
是 |
是 |
运转时间 |
312 h |
312 h |
20m(P12) |
|
搅拌 |
废气 |
颗粒物 |
脉冲袋式除尘器 |
1 |
脉冲袋式除尘器 |
24000 m3/h |
99.9% |
是 |
是 |
运转时间 |
312 h |
312 h |
15m(P11) |
|
|
散装 |
废气 |
颗粒物 |
布袋除尘器 |
1 |
布袋除尘器 |
8000 m3/h |
99.7% |
是 |
是 |
运转时间 |
192 h |
192 h |
15m(P10) |
|
|
各生产线 |
物料储存、装卸 |
废气 |
颗粒物 |
防风抑尘网、苫盖、密闭储库、罩棚、洒水车定期道路洒水 |
- |
- |
- |
- |
是 |
是 |
- |
- |
- |
无组织排放 |
注:同步运转性指标为2016年指标。
表9 污染源监测情况
|
序号 |
排放源 |
类别 |
等级 |
监测点位 |
监测项目 |
全覆盖性 |
监测实施情况 |
||
|
实际监测频次 |
要求监测频次 |
是否符合要求 |
|||||||
|
1 |
水泥线熟料破碎 |
有组织废气 |
非重点监控源 |
P1 |
颗粒物 |
是 |
一年一次 |
一年一次 |
是 |
|
2 |
3#水泥线粉磨 |
有组织废气 |
非重点监控源 |
P2 |
颗粒物 |
是 |
一年一次 |
一年一次 |
是 |
|
3 |
4#水泥线粉磨 |
有组织废气 |
非重点监控源 |
P3 |
颗粒物 |
是 |
一年一次 |
一年一次 |
是 |
|
4 |
水泥线散装 |
有组织废气 |
非重点监控源 |
P4 |
颗粒物 |
是 |
一年一次 |
一年一次 |
是 |
|
5 |
水泥线包装 |
有组织废气 |
非重点监控源 |
P5 |
颗粒物 |
是 |
一年一次 |
一年一次 |
是 |
|
6 |
1#矿粉线辊磨烘干 |
有组织废气 |
非重点监控源 |
P7 |
颗粒物、SO2、NOx |
是 |
一年一次 |
一年一次 |
是 |
|
7 |
2#矿粉线辊磨烘干 |
有组织废气 |
非重点监控源 |
P8 |
颗粒物、SO2、NOx |
是 |
一年一次 |
一年一次 |
是 |
|
8 |
1#矿粉生产线散装 |
有组织废气 |
非重点监控源 |
P6 |
颗粒物 |
是 |
一年一次 |
一年一次 |
是 |
|
9 |
2#矿粉生产线散装 |
有组织废气 |
非重点监控源 |
P9 |
颗粒物 |
是 |
一年一次 |
一年一次 |
是 |
|
10 |
预拌砂浆烘干、筛分、粉碎 |
有组织废气 |
非重点监控源 |
P12 |
颗粒物、SO2、NOx |
是 |
一年一次 |
一年一次 |
是 |
|
11 |
预拌砂浆搅拌 |
有组织废气 |
非重点监控源 |
P11 |
颗粒物 |
是 |
一年一次 |
一年一次 |
是 |
|
12 |
预拌砂浆散装 |
有组织废气 |
非重点监控源 |
P10 |
颗粒物 |
是 |
一年一次 |
一年一次 |
是 |
|
13 |
厂界 |
无组织废气 |
非重点监控源 |
- |
颗粒物 |
是 |
一年一次 |
一年一次 |
是 |
表10 有组织废气达标情况
|
排放源 |
监测日期 |
监测单位 |
监测报告编号 |
污染物 |
浓度(mg/m³) |
排放速率(kg/h) |
是否达标 |
执行标准及级别 |
是否设置旁路 |
||
|
监测值 |
标准值 |
监测值 |
标准值 |
||||||||
|
水泥生产线熟料破碎 |
2017年5月11日 |
天津市津南区环境保护监测站 |
津南环监气[2017]第033号 |
颗粒物 |
2.3 |
20 |
0.03 |
- |
是 |
《水泥工业大气污染物排放标准》(GB4915-2013)表1
《水泥工业大气污染物排放标准》(GB4915-2013)表1
|
否 |
|
3#水泥生产线粉磨 |
2017年4月19日 |
天津市津南区环境保护监测站 |
津南环监气[2017]第023号 |
颗粒物 |
8.4 |
20 |
0.15 |
- |
是 |
否 |
|
|
4#水泥生产线粉磨 |
2017年4月19日 |
天津市津南区环境保护监测站 |
津南环监气[2017]第023号 |
颗粒物 |
7.9 |
20 |
0.54 |
- |
是 |
否 |
|
|
散装仓 |
2017年4月19日 |
天津市津南区环境保护监测站 |
津南环监气[2017]第023号 |
颗粒物 |
5.9 |
20 |
0.07 |
- |
是 |
否 |
|
|
八嘴包装机 |
2017年4月19日 |
天津市津南区环境保护监测站 |
津南环监气[2017]第023号 |
颗粒物 |
8 |
20 |
0.06 |
- |
是 |
否 |
|
|
1#矿粉生产线辊磨烘干 |
2017年4月19日 |
天津市津南区环境保护监测站 |
津南环监气[2017]第023号 |
颗粒物 |
8 |
30 |
0.13 |
- |
是 |
否 |
|
|
SO2 |
41 |
600 |
0.66 |
- |
是 |
||||||
|
NOX |
32 |
400 |
0.52 |
- |
是 |
||||||
|
2#矿粉生产线辊磨烘干 |
2017年4月19日 |
天津市津南区环境保护监测站 |
津南环监气[2017]第023号 |
颗粒物 |
9.1 |
30 |
0.23 |
- |
是 |
否 |
|
|
SO2 |
38 |
600 |
0.96 |
- |
是 |
||||||
|
NOX |
21 |
400 |
0.53 |
- |
是 |
||||||
|
1#矿粉生产线散装 |
2017年5月11日 |
天津市津南区环境保护监测站 |
津南环监气[2017]第033号 |
颗粒物 |
2.6 |
20 |
0.02 |
- |
是 |
否 |
|
|
2#矿粉生产线散装 |
颗粒物 |
2.5 |
20 |
0.02 |
- |
是 |
否 |
||||
|
预拌砂浆烘干、筛分、粉碎 |
2017年4月19日 |
天津市津南区环境保护监测站 |
津南环监气[2017]第023号 |
颗粒物 |
6.4 |
30 |
0.05 |
- |
是 |
否 |
|
|
SO2 |
50 |
600 |
0.36 |
- |
是 |
||||||
|
NOX |
42 |
400 |
0.30 |
- |
是 |
||||||
|
砂浆搅拌机 |
2017年4月19日 |
天津市津南区环境保护监测站 |
津南环监气[2017]第023号 |
颗粒物 |
6.1 |
20 |
0.29 |
- |
是 |
否 |
|
|
砂浆散装库 |
2017年4月19日 |
天津市津南区环境保护监测站 |
津南环监气[2017]第023号 |
颗粒物 |
4.2 |
20 |
0.08 |
- |
是 |
否 |
|
表11 无组织废气达标排放情况
|
监测日期 |
监测单位 |
监测报告编号 |
监测位置 |
污染物 |
监测浓度(mg/m³) |
标准值mg/m3 |
是否达标 |
执行标准及级别 |
||||
|
上风向 |
下风向1# |
下风向2# |
下风向3# |
下风向4# |
||||||||
|
2017年5月11日 |
天津市津南区环境保护监测站 |
津南环监气[2017]第033号 |
厂界 |
颗粒物 |
- |
0.156 |
0.189 |
0.175 |
0.167 |
0.5 |
是 |
《水泥工业大气污染物排放标准》(GB4915-2013)表3 |
表12 废水达标排放情况
|
排放源 |
监测日期 |
监测单位 |
监测报告编号 |
2016年废水排放总量(t/a) |
单位产品排水量 |
污染物 |
浓度(mg/L) |
排放规律 |
排放去向 |
受纳水体及功能 |
是否达标 |
执行标准及级别 |
排污口规范化 |
||
|
实际值 |
标准值 |
监测值 |
标准值 |
||||||||||||
|
无 |
- |
- |
- |
- |
- |
- |
- |
- |
- |
- |
- |
- |
- |
- |
|
注:公司产生污水主要为循环冷却水排水及生活污水。循环冷却水排水用于厂区路面洒水降尘,生活污水经沉淀后上层水用于厂区路面洒水降尘。
表13 污染源自动监控系统情况表
|
污染源 |
设置位置 |
安装时间 |
监测项目 |
运行情况 |
比对监测频次及合格情况 |
联网等级 |
|
4#水泥生产线 |
粉磨工序 |
2017年5月 |
颗粒物 |
正常 |
- |
- |
|
2#矿粉生产线 |
立磨烘干工序 |
2017年5月 |
颗粒物、SO2、NOx |
正常 |
- |
- |
表15-17说明:按照相关要求,企业不需设置污染源自动监控系统。因企业为充分了解污染物排放情况,自愿设置了污染源自动监控系统。
表14 污染物总量排放情况
|
污染物 |
总量控制指标(t/a) |
年实际排放量(t/a) |
备注 |
||
|
数值 |
数据来源 |
数值 |
数据来源 |
||
|
SO2 |
38.443 |
津南环保许可字[2010]140 |
0.6752 |
监测报告 |
- |
|
NOx |
- |
0.454 |
监测报告 |
- |
|
|
粉(烟)尘 |
95.73 |
3.732 |
监测报告 |
- |
|
表15 环保事件梳理
|
项目 |
总数量 |
有效投诉数量 |
时间 |
原因 |
整改措施 |
整改效果 |
|
环保投诉、信访、纠纷 |
0 |
- |
- |
- |
- |
- |
|
突发环境事件 |
0 |
- |
- |
- |
- |
- |
|
环境污染事故 |
0 |
- |
- |
- |
- |
- |
注:本公司未收到环保投诉、信访、产生纠纷,未发生突发环境事件、环境污染事故。
10、废气排放点位图